honda305.com Forum

Vintage Honda Owners, Restorers, Riders and Admirers

Latest Registry Entry
1965 Honda CP77 — Ulsan Metro City, Rep. Korea
Restored with original parts — Owner: J. Doe

B4 I fry my CL77 coil

Charging System, Wiring, Lighting
Post Reply
skip
honda305.com Member
Posts: 1
Joined: Sun Aug 13, 2006 5:44 pm

B4 I fry my CL77 coil

Post by skip » Thu Oct 07, 2021 3:13 pm

Set up my 62 CL77 Dream 305 engine on a bench stand . Before removing it started fine . Currently having a switch that turns it over . Another switch supplies power to the coil . Haven't had much sleep lately so wanted to verify with the experts (before I do something dumb ) that the black wire going to the coil is positive , green wire is negative . Also , it's been a friends so that contributes to the brain fog .
Thanks in advance !

deuce_7
honda305.com Member
Posts: 155
Joined: Sun Mar 18, 2018 10:36 pm
Location: California Central Coast

Re: B4 I fry my CL77 coil

Post by deuce_7 » Fri Oct 08, 2021 6:24 am

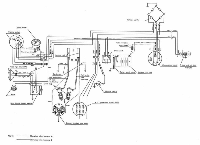
Here's a wiring diagram for a CL72. CL77 will be similar. Note the wire colors at the Coils.
Attachments
wiring-cl72-02052019-1407.jpg
1967 CL77 305 Scrambler

Post Reply