I have a 64 cb160 cafe project but i am fairly sure the wiring is the same as the 305. here's my problem: i had to replace a bum ignition switch, but all the stock NOS stuff was over 100 bucks. so i opted for the universal 3-position switch which works fine, only problem is there are 4 wires coming off the new switch (black, red, brown, brown/white). the original had 6 wires (black, red, brown, white, pink and yellow) and 4 or 5 positions.
i removed the left hand controls (horn and headlight hi/low switch) permanently. i am only looking to have everything power up when the switch is in position 1. i will install a toggle switch for the headlight so it is not always on. can someone tell me which wires need to be excluded or re-routed to make this happen? i am pretty rookie with electric but trying to learn.
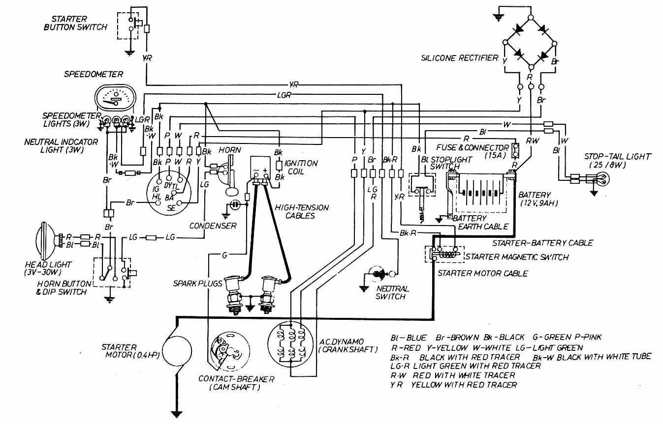
attached is wiring diagram for the bike.
honda305.com Forum
Vintage Honda Owners, Restorers, Riders and Admirers
Latest Registry Entry
1965 Honda CP77 — Ulsan Metro City, Rep. Korea
Restored with original parts — Owner: J. Doe
ignition switch replacement - 4 into 6 - help?!
crispy,
When you toggle your headlight 'on', you will also need the toggle switch to connect the pink (DY) wire to the yellow (SE) wire so that the generator will put extra power into the charging circuit to make up for the power drawn by the headlight.
That toggle switch should also connect the white (TL) tail light wire to the brown (HL) wire so that your tail light is on when your headlight is on.
I think you could accomplish this with a DPST (double pole, single throw) toggle switch.
I am not familiar with the workings of the 4 wire universal switch, so I can't tell you which wires should match up with the wires on your bike.
By any chance does your forum name suggest prior wiring experiences? (I'm just trying to be funny--no offense intended)
Wilf
When you toggle your headlight 'on', you will also need the toggle switch to connect the pink (DY) wire to the yellow (SE) wire so that the generator will put extra power into the charging circuit to make up for the power drawn by the headlight.
That toggle switch should also connect the white (TL) tail light wire to the brown (HL) wire so that your tail light is on when your headlight is on.
I think you could accomplish this with a DPST (double pole, single throw) toggle switch.
I am not familiar with the workings of the 4 wire universal switch, so I can't tell you which wires should match up with the wires on your bike.
By any chance does your forum name suggest prior wiring experiences? (I'm just trying to be funny--no offense intended)
Wilf
Crispy, Wilf is right about those connections, but you need a horn and a dip switch (left bar) and an engine on/off switch (right bar).
Your 3 position switch is probably OFF_RUN_PARK. If so the connections will be 12V in from battery, 12V switched, headlight and tail light. In OFF, none are connected.
In RUN, tail and headlamp are connected and 12v (battery) and 12v (switched) are connected.
In PARK, typically headlight+Taillight+Battery are connected.
That will work, but you still need the two handlebar switches plus a way to add in the extra alternator coils (pink to Yellow) when the lights are switched ON through your new two pole two way switch.
Your 3 position switch is probably OFF_RUN_PARK. If so the connections will be 12V in from battery, 12V switched, headlight and tail light. In OFF, none are connected.
In RUN, tail and headlamp are connected and 12v (battery) and 12v (switched) are connected.
In PARK, typically headlight+Taillight+Battery are connected.
That will work, but you still need the two handlebar switches plus a way to add in the extra alternator coils (pink to Yellow) when the lights are switched ON through your new two pole two way switch.
teazer,
I think the headlight wiring can be done with a DPST (double pole, single throw) switch. The way I am envisioning it, one pole will connect the pink to the yellow when the switch is toggled 'on'. That covers the generator.
The second pole, when toggled with the headlights, will connect both headlight and tail-light to power.
I have assumed that because crispy is saying he is permanently eliminating the headlight dimmer switch that he is intending on wiring directly to one or the other headlight filaments (either high or low beam, but not switchable).
I may be interpreting crispy's post differently from your interpretation?
Wilf
I think the headlight wiring can be done with a DPST (double pole, single throw) switch. The way I am envisioning it, one pole will connect the pink to the yellow when the switch is toggled 'on'. That covers the generator.
The second pole, when toggled with the headlights, will connect both headlight and tail-light to power.
I have assumed that because crispy is saying he is permanently eliminating the headlight dimmer switch that he is intending on wiring directly to one or the other headlight filaments (either high or low beam, but not switchable).
I may be interpreting crispy's post differently from your interpretation?
Wilf
-
e3steve
- h305 Moderator
- Posts: 2600
- Joined: Fri Oct 31, 2003 1:38 pm
- Location: Mallorca, Spain & Warsash, UK
Re: ignition switch replacement - 4 into 6 - help?!
Welcome to the madhouse, Crispy.
Mostly, yes. But I've been studying the 160 diag and it seems to differ in the combining of the lighting and ignition switches. CB72s/77s have a separate lighting switch.crispy wrote:I have a 64 cb160 cafe project but i am fairly sure the wiring is the same as the 305.
I'd say, logically-speaking, the OE switch has 4 positions: 0-OFF -- 1-IGN ON -- 2-IGN & LIGHTING ON -- 3-PARKING (tail)LIGHTcrispy wrote: here's my problem: i had to replace a bum ignition switch, but all the stock NOS stuff was over 100 bucks. so i opted for the universal 3-position switch which works fine, only problem is there are 4 wires coming off the new switch (black, red, brown, brown/white). the original had 6 wires (black, red, brown, white, pink and yellow) and 4 or 5 positions.
Why? How will you operate the horn and switch hi/lo beams?crispy wrote:.... i removed the left hand controls (horn and headlight hi/low switch) permanently. i am only looking to have everything power up when the switch is in position 1.
Wilf is right on the money with his freehand diagram. Your OE switch would have connected thus:crispy wrote:.... i will install a toggle switch for the headlight so it is not always on. can someone tell me which wires need to be excluded or re-routed to make this happen? i am pretty rookie with electric but trying to learn.
- 0 no connections
1 BA(Red) to IG(Black)
2 BA to IG maintained, HL(Brown) & TL(White) added and, separately, DY(Pink) to SE(Yellow)
3 BA to TL
-
e3steve
- h305 Moderator
- Posts: 2600
- Joined: Fri Oct 31, 2003 1:38 pm
- Location: Mallorca, Spain & Warsash, UK
CB160 wiring diag
Incidentally, the w/d incorrectly states that the headlight is "3V - 30W" instead of 12V. And the grounding connection is missing!